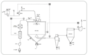
LPG系列高速离心造粒喷雾干燥机
已有1096人浏览了本产品
上一页:没有了…
下一页:没有了…
行业新闻2023-12-28
行业新闻2022-05-24
行业新闻2023-09-13
公司新闻2023-04-16
首页
产品中心
新闻资讯
拨打电话