实验型干燥设备
实验型干燥设备
已有5785人浏览了本产品
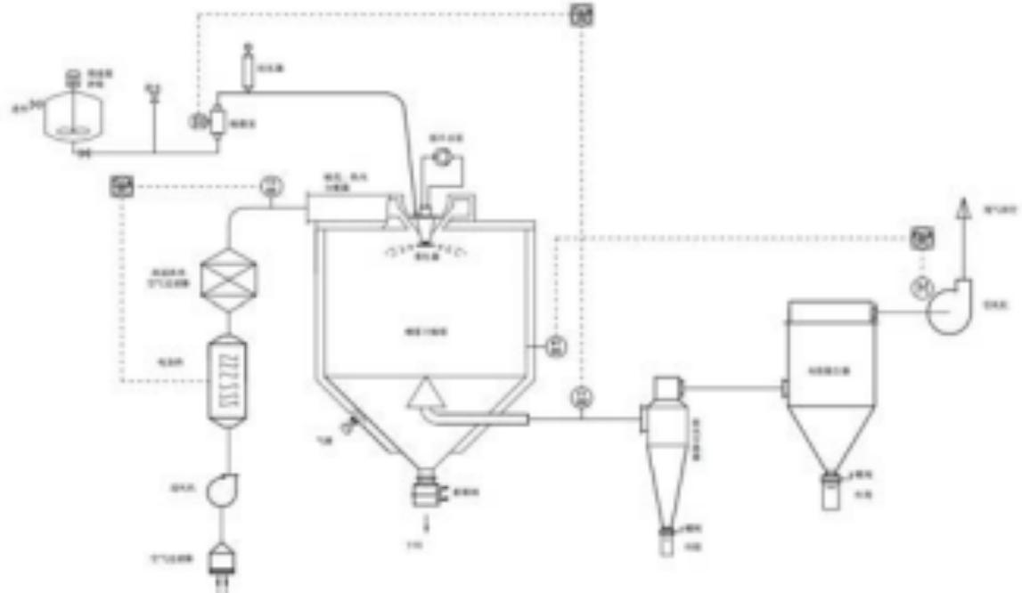
设备介绍
实验型喷雾干燥机主要适用于高校、研究所和食品、医药、化工企业实验室的生产。是离心式喷雾干燥技术在特定物料干燥中的应用,也是利用高速离心式雾化器使物料分散成雾状,与热空气充分接触,完成瞬间干燥,形成粉末状成品的干燥装置。
主要特点
干燥室壁和室顶做成空气冷却夹套形式。
干燥室内装有压缩空气冷却回吹扫装置。
收料系统采用除湿空气气输送冷却装置。
与粉料接触部分做成不易滞留,容易清洗的构造。
设备优点
噪音低。
小巧稳定。
易操作。
上一页:实验型干燥设备
下一页:没有了…
相关产品
相关新闻
更多